淺析人防醫療救護工程通風空調系統設計-深圳華昱空調
編輯: 墨墨來源: 轉載時間: 2023-07-31 11:07:38瀏覽次數:4547
人防醫療救護工程是城市防護體系的重要組成部分,現代化城市一旦遭到核襲擊或大規模的空襲,會產生大量傷員。此時只有具備預定防護能力的人防醫療工程,才能夠承擔起對傷員的醫療救治任務。而戰時醫療機構在醫治對象、傷情特點、醫療環境等諸多方面,都與平時醫院不同。因此,人防通風空調系統作為保證人防醫療救護工程正常運行的必備系統之一,既要滿足防護的要求,還要兼顧醫療救治的需求。
人防醫療救護工程是城市防護體系的重要組成部分,現代化城市一旦遭到核襲擊或大規模的空襲,會產生大量傷員。此時只有具備預定防護能力的人防醫療工程,才能夠承擔起對傷員的醫療救治任務。而戰時醫療機構在醫治對象、傷情特點、醫療環境等諸多方面,都與平時醫院不同。因此,人防通風空調系統作為保證人防醫療救護工程正常運行的必備系統之一,既要滿足防護的要求,還要兼顧醫療救治的需求。
1、人防醫療工程建筑特點
人防醫療救護工程是指戰時對傷員獨立進行早期救治工作的人防工程,根據其規模和任務的不同,可分為中心醫院、急救醫院和救護站三類。其防護要求與其他類型的人防掩蔽工程類似,在功能分區上除了染毒區和清潔區(第二密閉區)外,還有一個允許輕微染毒的區域(第一密閉區)。第一密閉區由分類急救部和通往清潔區的第二防毒通道、洗消間組成,設置在人防醫療工程主要出入口的第一防毒通道和第二密閉區(清潔區)之間,第一密閉區房間關系示意參見圖1
此外,人防醫療工程還包含醫技部、手術部、護理單元(病房區)、后勤保障用房等,各醫療科室用房的設置均應符合相應的醫療需求。
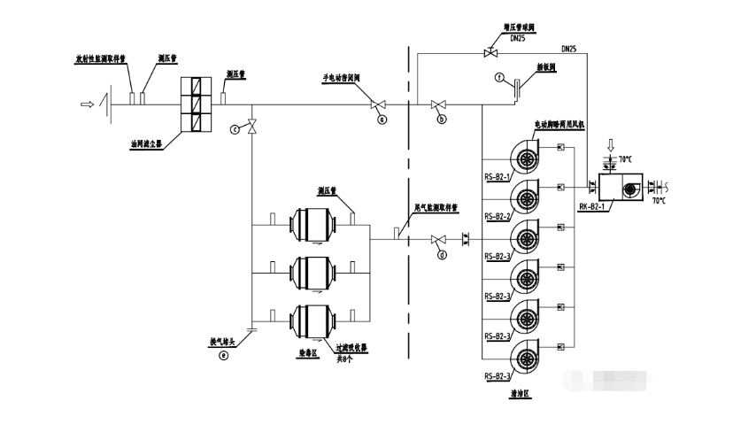
2、防護通風設計
人防醫療工程戰時防護通風與其他人防掩蔽工程類似,需設清潔、濾毒、隔絕三種通風方式。 通風計算參數如下:戰時清潔通風時,室內人員新風量標準為 15 -20m3/(p. h); 戰時濾毒通風時,室內人員新風量標準為5 -7m3 /(P.h)。隔絕通風時,隔絕時間不應小于6h,室內 CO2體積濃度不應大于2. 0%。濾毒通風時宜采用全工程超壓排風,工程內清潔區的超壓值不應小于 50Pa ,人員主要出人口最小防毒通道的通風換氣次數不應小于 50h-1 ,第一密閉區分類廳的通風換氣次數不宜小40 h -1。人防醫療工程進風及排風原理圖參見圖2。

3、空調系統設計
(1)室內設計參數
為滿足人防醫療工程戰時救助傷員的室內溫、濕度環境要求,工程內部一般都需要設置空氣調節系統。室內設計參數可參見表1。
(2)冷熱源

為了保證空調冷熱源戰時能夠正常運轉,人防醫療工程戰時使用的空調系統應設置有防護的冷熱源,一般通過設置室外機防護室來保護冷熱源??紤]到工程內部水源有限,采用水冷系統難以實現,因此綜合各種冷熱源使用特性及人防醫療工程的負荷特性,選用空氣源熱泵機組作為空調冷熱源相對更為經濟適用??諝庠礋岜脵C組主要有兩大類,一類為風冷多聯機,一類為
風冷模塊機組。
室外機防護室需要綜合考慮所有設備的尺寸、運輸通道及通風散熱等因素進行布置。因風冷機組散熱量大,通常通過設置機械通風來滿足機組散熱需求,配套設置的防護門最大通風量也應與設計通風量匹配。
(3)空調系統
人防醫療工程的空調系統宜根據房間功能、衛生學要求、 使用時間等合理分區,并按分區設置獨立的空調系統,主要要求如下:
手術室的送風換氣次數宜取 10 - 15h-1。當工程通風或集中空調系統不能滿足手術室內溫濕度調節要求時,可單獨增設空調機組。中心醫院的手術室送風系統應設中效過濾器,中效過濾器應設于系統的正壓段。手術室應保持室內微小正壓。
第一密閉區的分類廳、急救觀察室、診療室等房間在清潔通風時宜為空調區域,可引入清潔區的通風空調管道,向房間供冷(熱)風以滿足房間新風和溫溫度調節的需要;相應管道上應分別在染毒區和清潔區各設一道密閉閥門,濾毒和隔絕通風時關閉閥門。
平時和戰時清潔通風時,排風房間應采用負壓排風,房間排風換氣次數可參照表2確定。當工程清潔通風計算的總排風量大于按人員新風量計算的總進風量時,工程設計總進風量宜按總排風量的1. 05 -1. 10倍確定。
4、小結
(1)人防醫療工程的防護通風計算與其他人防工程(如一等人員掩蔽所、防空專業隊隊員掩蔽所等)是相似的,僅參數的取值不同。需要額外注意的是清潔通風量的取值,除按室內人員新風量標準計算清潔通風量時,還應復核總排風量。當工程清潔通風計算的總排風量大于按人員新風量計算的總進風量時,工程設計總進風量宜按總排風量的1. 05 -1. 10倍確定。
(2)人防醫療救護工程與其他人防掩蔽所送、排風系統有所區別的是,人防醫療工程送風中增加了空調機組。經過慮毒處理的新風送入空調機組,經空調機組冷卻除濕后送入空調區。排風除滿足最小防毒通道的通風換氣次數不應小于 50h -1,還需注意第一密閉區分類廳的通風換氣次數不宜小 40 h -1。
(3)空調系統需要配套設置室外機防護室,應滿足設備安裝、運輸、散熱等各項要求。
(4)醫療用房的空調通風應滿足相應要求,如手術室、無菌室等應考慮凈化要求,按需設置高、中效過濾器等。有射線屏蔽要求的房間(如X射線室等),對于穿墻后的風管和配管,應采取不小于墻壁鉛當量的屏蔽措施。
深圳市華昱空調制造有限公司是專業生產各類工業、商用、醫用、電子等行業的
中央空調生產廠家,工程師具有30年設計經驗,性能配置獨特,在同行業中制造工藝領先,對產品的各項指標均嚴格測試后才能出廠,保證同等參數的前提下,性價比高。服務及時可靠,在國內接到用戶需要服務通知24小時一定趕到現場,急用戶之所急,排用戶之所難,讓產品在用戶使用中零故障運行。而且在使用前派專人到現場對空調設備進行逐項性能調試和操作培訓,對常見的故障處理交代應急排除辦法。工廠宗旨:“務實求真,服務用戶”。歡迎有需要的客戶報價咨詢或技術交流。
文章精心轉載自網絡,版權歸原創者所有。本站轉載旨在使信息更廣泛地傳播以更好地發揮其價值, 如涉及版權等問題,請作者與本網站聯系。